France

Medizintechnik-Patent der Woche Verfahren zum Betreiben einer Fluidpumpe und ophthalmochirurgisches System hiermit

Quelle: DPMA

Anbieter zum Thema

Heute: ein Verfahren zum Betreiben einer Fluidpumpe und ophthalmochirurgisches System hiermit. Die Medizintechnik-Industrie ist führend bei der Anmeldung von Patenten. Aus der Fülle an Einreichungen beim Deutschen Patent- und Markenamt wählt die Devicemed-Redaktion wöchentlich ihr Patent der Woche.

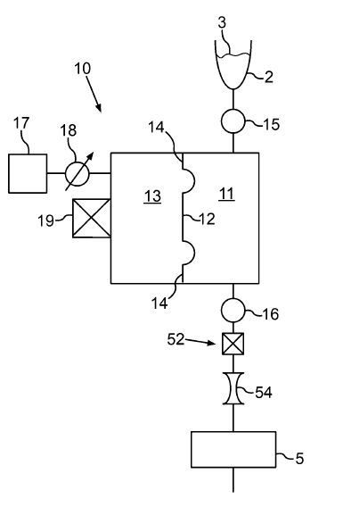
Verfahren zum Betreiben einer Fluidpumpe und ophthalmochirurgisches System hiermit.(Bild:  DPMA/Carl Zeiss Meditec)
Verfahren zum Betreiben einer Fluidpumpe und ophthalmochirurgisches System hiermit.
(Bild: DPMA/Carl Zeiss Meditec)

Die Erfindung betrifft ein Verfahren zum Betreiben einer Fluidpumpe (10) eines ophthalmochirurgischen Systems (100) zum Fördern eines Behandlungsfluids (3), wobei die Fluidpumpe (10) eine Pumpkammer (11) und eine mittels eines elastischen Trennelements (12) hiervon getrennte Antriebskammer (13) aufweist, die mit einem Antriebsfluid (17) beaufschlagt wird, wobei eine Stellung des Trennelements erfasst wird, wobei mit dem Verfahren:

  • das Antriebsfluid mit einem ersten Antriebsdruck beaufschlagt wird, wobei das Trennelement eine erste Stellung einnimmt,
  • ein bei der ersten Stellung des Trennelements vorliegender Druck des Behandlungsfluids erfasst wird,
  • das Antriebsfluid mit einem weiteren Antriebsdruck beaufschlagt wird, bei welchem das Trennelement eine weitere Stellung einnimmt,
  • die wenigstens eine durch den wenigstens einen weiteren Antriebsdruck bewirkte weitere Stellung des Trennelements und ein bei dieser weiteren Stellung vorliegender weiterer Druck des Behandlungsfluids erfasst werden, und
  • die bei den jeweiligen Stellungen vorliegenden Drücke des Behandlungsfluids und Antriebsdrücke beim Betreiben der Fluidpumpe berücksichtigt werden.

Patentdaten:

  • Aktenzeichen: DE 10 2021 111 178 A1
  • Anmeldetag: 30.04.2021
  • Offenlegungstag: 03.11.2022
  • Anmelder: Carl Zeiss Meditec AG, 07745 Jena, DE
  • Erfinder: Schenk, Alexander, 74586 Frankenhardt, DE

Die Angaben sind dem Depatisnet des Deutschen Patent- und Markenamtes im Original-Wortlaut entnommen.

Lesen Sie auch:

(ID:48713868)

Jetzt Newsletter abonnieren

Verpassen Sie nicht unsere besten Inhalte

Mit Klick auf „Newsletter abonnieren“ erkläre ich mich mit der Verarbeitung und Nutzung meiner Daten gemäß Einwilligungserklärung (bitte aufklappen für Details) einverstanden und akzeptiere die Nutzungsbedingungen. Weitere Informationen finde ich in unserer Datenschutzerklärung. Die Einwilligungserklärung bezieht sich u. a. auf die Zusendung von redaktionellen Newslettern per E-Mail und auf den Datenabgleich zu Marketingzwecken mit ausgewählten Werbepartnern (z. B. LinkedIn, Google, Meta).

Aufklappen für Details zu Ihrer Einwilligung